臭氧实验装置一站式服务平台
当前位置: 主页 > xk星空体育官网 > 臭氧知识 > 臭氧微泡去除矿山废水氨的效果研究

臭氧微泡去除矿山废水氨的效果研究

来源:www.yuesaoaiwa.com 发布时间:2023-11-29 12:03:45 浏览次数:

臭氧微泡去除矿山废水氨的效果研究

Sébastien Ryskiea, Carolina Gonzalez-Merchanb, Carmen M. Neculitaa, Thomas Gentya
1.  介绍
       除低/高pH值和高浓度金属元素外,氨氮(NH3-N)是矿井废水中水生毒性的主要来源之一(MEND, 2014;Jermakka et al., 2015)。矿井废水中的NH3-N主要来源于爆破剂(硝酸铵燃料油[ANFO]乳化液)和未完全氧化氰化物(CN−)。去除NH3-N的常规方法包括:(a)氧化,化学(使用断点氯化),生物(例如硝化-反硝化,移动床生物膜反应器[MBBR],厌氧氨氧化[Annamox])或电化学;(b)预浓缩(通过离子交换,膜等),然后通过氧化或回收NH3进行浓缩处理以重新利用(例如,生产硝酸铵/硫酸铵/磷酸铵或磷酸铵镁等肥料[MAP]);(c)溶出处理(高浓度且pH > 9-10),即NH3挥发,然后将其捕获或不捕获为硝酸、硫酸或磷酸。运营矿山通常使用经济上可实现的技术(BATEA),该技术可以设计为适应可变的流量和出水质量,但灵活性取决于成本(MEND, 2014;构成,2014;Kunz and Moran, 2016)。采矿业目前还面临着不断变化的水质标准和日益严格的法规。对于去除缓慢的污染物(如NH3-N),在高流速和高浓度下,以及在偏远和极端寒冷气候条件下,需要新的处理方法来获得满意的性能和稳定的污泥。此外,在处理过程中添加的化学物质产生的盐度(Gonzalez-Merchan et al., 2018)受到生物处理和一些高级氧化工艺(AOPs)(如臭氧)的限制。生物处理厂去除矿井污水中氮的主要例子有,包括在瑞典Boliden矿场运行的一个(Dale等人,2015年)和在加拿大quacembec北部的Laronde矿场运行的另一个(Villemur等人,2015年;Tanabene et al.,2018)。
       尽管在寒冷气候下运行生物处理厂存在明显的复杂性和不可避免的障碍(例如,严格控制温度,细菌对环境条件的敏感性),但有时选择这种方法是因为其无可否认的优势(例如,污染物的降解,有限的残留盐度和潜在的水生毒性,相对于其他可用技术的成本较低,以及在过程中使用的危险化学品较少)(Tanabene等人)。2018)。AOPs通常在接近环境的温度和压力下运行,涉及产生强氧化剂(例如非选择性自由基)以进行有效的水处理(Khuntia等人,2015;Sharma et al., 2008)。因此,在常规氧化不足、动力学缓慢、污染物难降解或部分氧化的情况下,AOPs就会被应用,产生稳定的副产物,有时比原始物种的毒性更大(Bokare和Choi, 2014)。在有前景的AOPs中,湿法高铁酸盐[Fe(VI)]和fenton工艺在合成(41±5 mg/L NH3-N和/或120±2 mg/L SCN−)和实际金矿废水(22±3 mg/L NH3-N或62±18 mg/L NH3-N和470±70 mg/L SCN−)中对氨和/或硫氰酸盐(SCN−)的去除效果令人满意(Gonzalez-Merchan等,2016a, 2016b)。
       然而,会产生高残留盐度,特别是湿高铁酸盐(Gonzalez-Merchan et al., 2018)。臭氧(O3)微泡在低浓度(1 mg/L NH3)和高浓度(100 mg/L NH3)合成废水中去除NH3- n的效率也令人满意(Khuntia等,2013),在低浓度(50-200 μg/L)氧化As(III)到As(V)的效率也令人满意(Khuntia等,2014)。此外,Liu等(2019)报道了O3和催化剂MgO在0-10℃低温下有效去除合成废水中的NH3-N(77.5-80.2%)。
O3微泡的主要优点似乎是限制了处理后的废水中re单个盐度的产生。同时,虽然之前的研究结果证实了O3微泡在环境和低温下对合成废水中NH3- N的去除效率(Khuntia et al., 2014;Liu et al., 2019),未对真实废水进行测试。因此,本研究的新颖之处在于,采用具有代表性的操作条件,验证了o3微泡对5种实际矿山废水中NH3-N的处理效果。在这种情况下,本研究的目的是评估NH3-N和/或金属在合成和五a中的去除效率
2.材料与方法
2.1.合成废水的制备和实际废水的取样采用(NH4)2SO4 (23.59 g)制备合成废水,将其溶解于100 L自来水中,得到约50 mg/L的N-NH3。采用ACS级(NH4)2SO4和NaOH制备合成出水。
对位于加拿大QC Abitibi-Temiscamingue的五个金矿的真实废水进行了采样(表1)。在矿山的不同点对废水进行了采样:(1)脱水水;(2)更终出水;(3)尾矿库(池)上清水,NH3-N浓度变化范围为22.3 ~ 43.4 mg/L(表1)。
2.2.臭氧微泡的制备
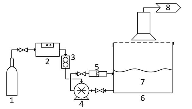
使用Magnum 200臭氧发生器,在30 psi的医用氧气(O2)下运行,氧气流量为8 L/min,流量为75 g O3/h。O3的预期浓度大于12%。采用200 L池作为臭氧化反应器,对其进行改造,使O3通过Nikuni KTM32N微泡泵和OHR MX-F15 (Original Hydrodynamic Reaction Technology)静态混合器供给。微泡泵的出口工作压力为70 psi,吸入压力为- 3.6 psi。
图1所示。用于批量可处理性测试的中试系统。1.医疗氧气;2.     臭氧发生器Magnum 200;3.。流量计(8l /min);4.微泵;5。静态混合器;6.臭氧化反应器;7.流出物;8.事件。
2.3.可处理性测试
2.3.1.批量测试
可处理性试验分两步对合成废水和真实废水进行(表1),以评估pH值和溶出过程对污染物处理的影响。首先,评估了pH(7、9和11)对中试系统批量处理合成废水的影响,该系统包括一个O3发生器(图1)。在整个批量测试中,pH 9和11在2.5 N NaOH中保持不变。
在不维持pH值的情况下,在pH值为11时进行了另一项测试。然后,对一种合成废水,在仅存在O2的情况下,评估高pH值的影响,以评估溶出法处理NH3-N的效果。合成出水NH3-N浓度以真实出水污染情况为参照。在无O3氧化剂的情况下,考察了汽提工艺对NH3-N处理的影响。
其次,使用臭氧化中试系统对5个实际出水(表1)进行了测试(图1)。在100 L矿井水中加入6 g (NH4)2SO4,将出水NH3-N浓度R调整为20 mg/L。然后,在测试过程中,用2.5 N NaOH调节pH并维持在9。对于废水M,也使用pH为9的O3或O2进行了试验,以评估汽提对总体处理效率的相对贡献。批处理性试验的持续时间为15分钟、30分钟、60分钟、90分钟和120分钟。
2.3.2.连续流量试验
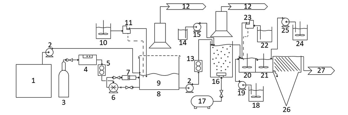
然后用臭氧化-澄清中试系统在连续流条件下处理废水M(图2)。随后的步骤被添加到微泡臭氧化过程中以改善水质。第一步分批处理100 L出水,1.5 h后开始连续流。在臭氧化中试系统中,连续流处理的体积为800 L,流速为1.1 L/min,水力停留时间(HRT)为1.5 h。
用NaOH (2.5 N)控制pH维持在9。
连续过程的第二步是向30l的储层中注入空气粗泡,以去除微泡和O3痕迹。
表1处理前真实废水的理化特性(单位:mg/L, pH值除外)
图2所示。连续流臭氧净化中试系统。1.出水M 800 L;2.泵;3.。医疗氧气;4.臭氧发生器Magnum 200;5.流量计;6.微泵;7.静态混合器;8.臭氧化反应器;9.出水M 100 L TRH = 1.5 h;10.2.5 N NaOH;11.pH值控制器;12.真空;13.流量计;14.25%过氧化氢;15.泵;16.曝气步骤;17.空气;18.硫酸铁;19.泵;20.。凝固;21.絮凝;22.Na2CO3;23.pH值控制器;24.     Percol E10聚合物;25.泵;26.沉降槽;27.更后的废水。
 
将25%的H2O2以0.75 mL/min的流速注入罐中,去除水中的粉红色。用硫酸铁(5%)在pH 8.5(用pH控制器维持)、Na2CO3(10%)溶液中以6 mL/min流速进行混凝絮凝澄清步骤。混凝反应器中搅拌速度为2000 RPM。用Percol E10聚合物(1 g/L)在絮凝反应器中以5 mL/min的流速进行絮凝。搅拌器的转速设置为每分钟50转,这个速度可以在不破坏聚合物链的情况下进行混合。更后,在200 L板层滗析器中(182 min HRT)沉淀氢氧化物絮凝体。经处理的水在醒卧器溢出处回收。连续流动条件下可处理性试验持续时间为570 min。
2.4.   对污染和处理过的污水进行取样和分析
分析了各处理步骤前后出水的理化特性,包括pH、氧化还原电位(ORP)、温度、NH3-N、亚硝酸盐(NO2−)、nitrates (NO3)
−)、硫酸盐(SO42−)、磷酸盐(PO43−)、氯(Cl−)、溴化物(Br−)、氰酸盐(OCN−)、SCN−、总CN−和溶解的金属。pH和ORP分别采用Hach intelligent PHC101 pH电极和Hach intelligent MTC101 ORP电极进行分析。通过集成在pH电极上的温度传感器测量温度。采用选择性电极(Orion ThermoFisher Scientific Orion for氨),按照标准方法(APHA, 2012)在室温下分析NH3-N浓度。
阴离子(NO2−,NO3−,SO42−,PO43−,Cl−,Br−,和docn−)的分析采用离子色谱法(Dionex ICS500,IonPac AS18 IC柱)(CEAEQ, 2014)。总CN -浓度采用iso烟酸和巴比妥酸自动比色法测定(CEAEQ, 2016)。金属分析采用微波等离子体原子发射光谱(MPAES Agilent technologies型号4200),样品在0.45µm过滤器中预过滤。
2.5.   数据处理
NH3-N的处理效率由式(1)计算,其中Cb和Ca分别为每次可处理性试验前后的浓度。计算值> 0时考虑效率。
 
3.   结论
本研究采用O3微泡间歇式和连续流中试处理系统,对NH3-N、Cu、Mn、Fe和Zn的去除率进行了评价。用合成废水(~50 mg NH3-N mg/L)分批进行了可处理性试验。然后,对5个实际出水进行了测试,其中NH3-N浓度在22.3 ~ 43.4 mg/L之间变化。在氨氮浓度为22.0 mg/L的废水中进行了处理效果优化。在每次处理开始、过程中和结束时对废水进行表征能力测试。评价了pH值对处理效果的影响。结果表明,在pH值为9时,O3微泡处理对re的去除效率高于pH值为11时(97.6% vs. 86%)。因此,处理后的废水不需要补充pH调整。结果表明,NH3-N氧化与CN -化合物(OCN -和SCN -)的存在有关。事实上,在之前的O3微泡中,污染物的去除首先涉及SCN -、CN -和OCN -氧化,然后才是NH3-N处理。
因此,在CN -化合物之前,NH3-N的去除效率降低了一半(例如,出水M和G: 99.7%对43.7%)。
这些结果表明,CN -化合物的存在会影响NH3-N的氧化反应,从而延长反应时间。
事实上,在测试的流出物中,处理效率是可变的,在批量测试中从27.8%到99.3%不等,在连续流中高达99.1%。这些结果证实了在O3微泡大规模应用前进行出水可处理性测试的必要性。

与臭氧微泡去除矿山废水氨的效果研究相关的实验文章