实验目的
掌握臭氧氧化处理废水的原理和方法
熟悉臭氧氧化处理废水技术的应用
实验原理
利用臭氧的强氧化性将废水中的有机物降解或部分降解
1. 臭氧的基本性质
臭氧(O3)由三个氧原子构成的,是氧气O2的同素异构体,常温常压下是具有鱼腥味的淡紫色气体。
臭氧很不稳定,在常温下即可分解为氧气。
臭氧共振杂化分子的四种典形型式
2.臭氧对有机物的氧化机理
夺取氢原子,并使链烃羰基化,生成醛、酮、醇或酸;芳香化合物先被氧化成酚, 再氧化为酸。
打开双键,发生加成反应。
氧原子进入芳香环发生取代反应。
臭氧的应用
臭氧氧化反应之后的生成物是氧气,所以臭氧是高效的无二次污染的氧化剂。
去除水中的锰、铁、芳香族化合物、酚和胺类等。
灭活病毒
杀菌
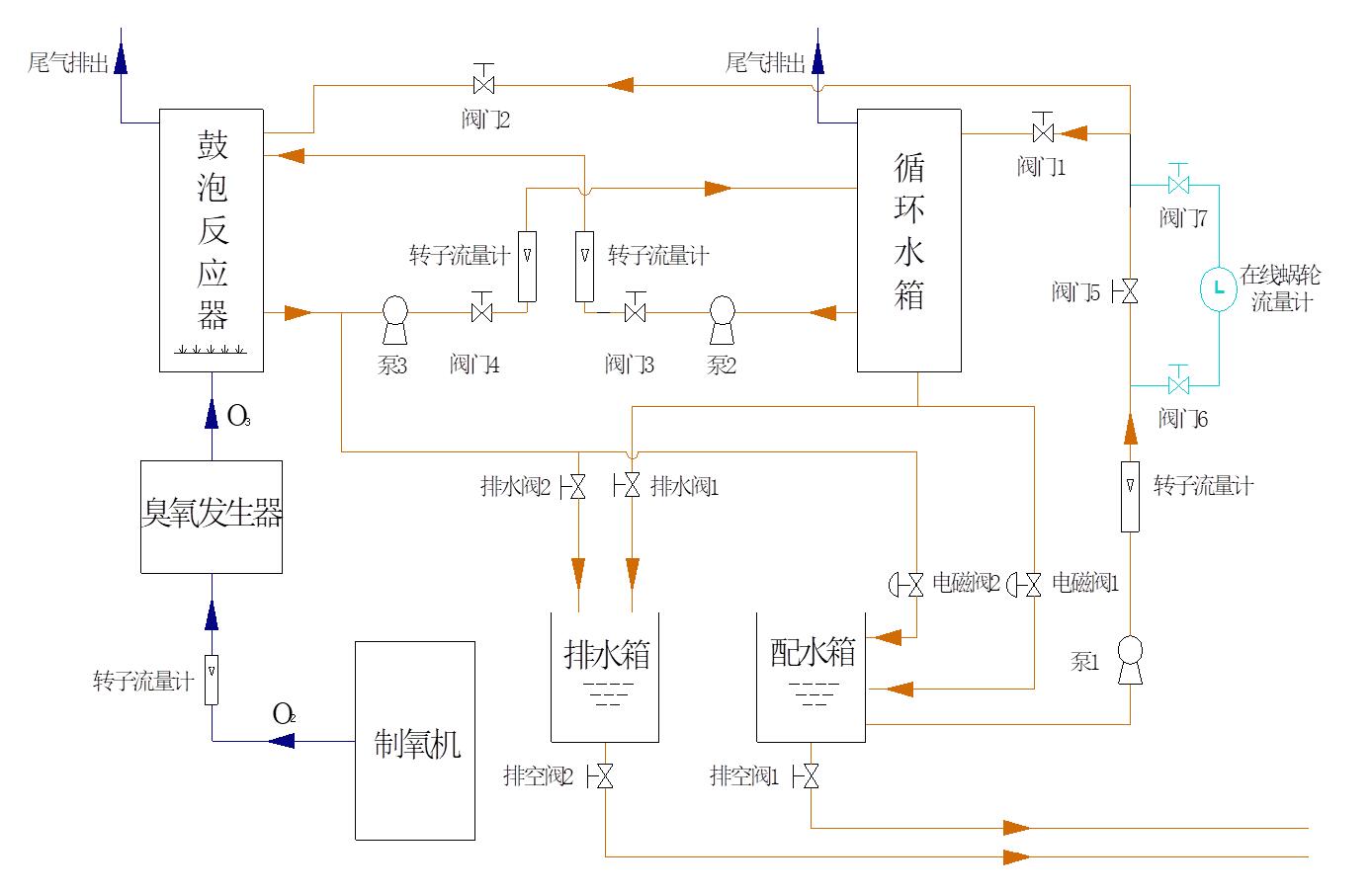
实验主要装置

制氧机
臭氧发生器
电控箱
可见紫外分光光度计
COD快速消解测定仪
酸度计
影响反应系统的主要参数
温度
压力
反应器的体积
反应器中臭氧在气相、液相中的浓度
液相中的pH值
气液流速
污染物的种类、浓度、以及液相的组成
实验步骤
依次打开进水阀门,水泵,流量计,调节进 水流量(可考虑连续和间歇操作两种情况);
打开制氧机,臭氧发生器,调节氧气和臭氧流量;
测定进水浓度,COD。
根据进水水质,每隔一段时间从取样口取样一次,测定pH值,COD,至浓度和COD值基本稳定为止;
结束实验,关闭气体流量计,制氧机和臭氧发生器;
关闭液体流量计,水泵,进水水阀;
排出反应器中的水。
实验结果与整理
绘制出水水质随时间变化曲线:浓度—时间曲线;COD—时间曲线;pH值—时间曲线;
计算浓度、COD去除率。